首页
关于我们
案例展示
荣誉资质
合作伙伴
企业形象
新闻资讯
人才招聘
联系我们
在线留言
首页
返回
案例展示
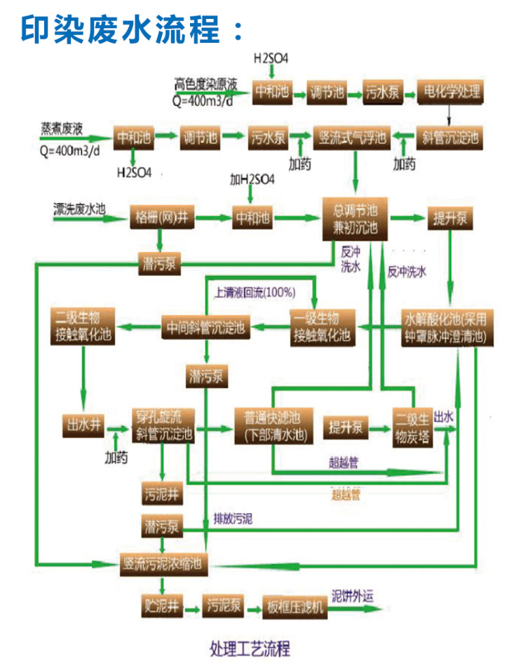
印染废水处理
信息详细
上一页:
东莞注塑机罩子应用
下一页:
屠宰场、养殖场废水
电话:
18680058558
邮件
地图
分享
留言
东莞市益国环保工程有限公司 版权所有
水处理工程
中水回用工艺
电镀、线路板废水处理
印染废水处理
屠宰场、养殖场废水
截污管网
废水工艺
A2O水处理工艺
废气处理工程
酸碱废气
有机废气处理
烟气脱硫脱硝处理
粉尘治理工程
工程配套风管
静电除尘工程
RTO蓄热式热氧化燃烧
RCO蓄热式催化燃烧
活性炭吸附脱附催化氧化
评价报告
市政工程
河道黑臭水体治理工程
生活污水处理
市政工程处理
市政工程截污管网
一体化处理设备
雨污分流部分工程案例
雨污分流工程